Устройство защиты от дуги CE 3 (НИЛЕД)
- Описание
-
Подробности
Полное описание товара Устройство защиты от дуги CE 3 (НИЛЕД)
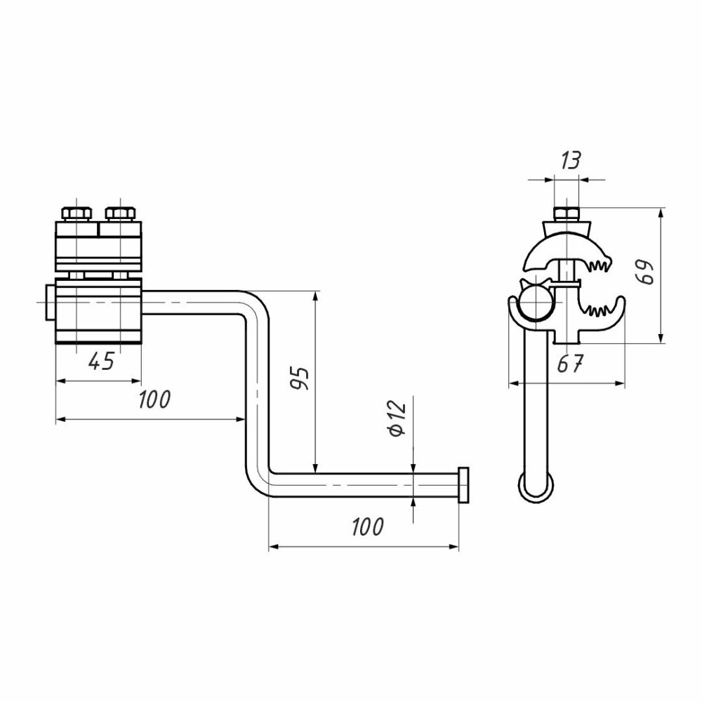
Используется на ВЛ с защищенными проводами для наложения защитного заземления. Предназначено для установки на провода СИП-3 на воздушных линиях электропередачи напряжением 6-35 кВ. Устройство адаптировано для подключения переносных штанг заземления. Состоит из прокалывающего зажима и рога, дважды сгибающегося под углом 90 градусов, с утолщением на конце. Продукция имеет сертификат соответствия. Продукция аттестована и соответствует требованиям СТО ПАО ''Россети'' (СТО 34.01-2.2-009-2020).
Характеристики:
- Тип изделия: Зажим для заземления
- Марка: CE
- Способ монтажа: Стационарный
- Диапазон рабочих температур: от -60 до +50
- Стойкость к ультрафиолету: Да
- Материал жилы: Алюминий
- Диапазон сечений: 35-150
- Материал изделия: Сплав алюминиевый
- Гарантийный срок, мес: 60
- Сфера применения: Линии электропередачи
- Температура монтажа: от -20
- Преимущества: Корпус зажима выполнен из коррозионностойкого алюминиевого сплава. | Конструкция рога исключает возможность соскальзывания с него переносной штанги заземления. | При установке не требуется снятия изоляции с провода. | Продукция имеет сертификат соответствия. Продукция аттестована и соответствует требованиям СТО ПАО ''Россети'' (СТО 34.01-2.2-009-2020).
Документация:
Каталог производителя
Дополнительная информация - Характеристики
-
- Тип изделия: Зажим для заземления
- Марка: CE
- Способ монтажа: Стационарный
- Диапазон рабочих температур: от -60 до +50
- Стойкость к ультрафиолету: Да
- Материал жилы: Алюминий
- Диапазон сечений: 35-150
- Материал изделия: Сплав алюминиевый
- Гарантийный срок, мес: 60
- Сфера применения: Линии электропередачи
- Температура монтажа: от -20
- Преимущества: Корпус зажима выполнен из коррозионностойкого алюминиевого сплава. | Конструкция рога исключает возможность соскальзывания с него переносной штанги заземления. | При установке не требуется снятия изоляции с провода. | Продукция имеет сертификат соответствия. Продукция аттестована и соответствует требованиям СТО ПАО ''Россети'' (СТО 34.01-2.2-009-2020).


